Engros Biologisk deodoriseringsboks

  • Biologisk deodoriseringsboks

Biologisk deodoriseringsboks

Procesflow

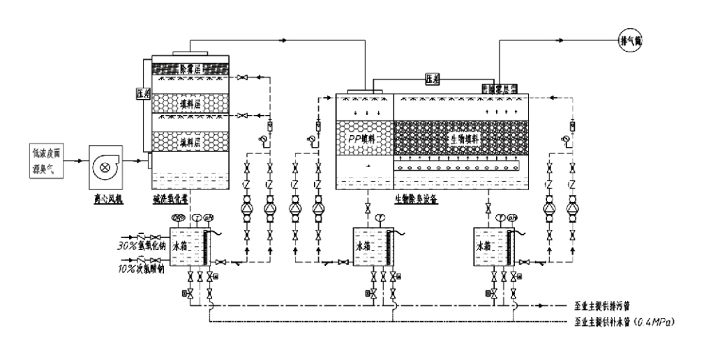
Lugtende gas → Indsamlingssystem → Forvaskesystem → Filtreringssystem → Centrifugalventilator → Udledningssystem
Cirkulationssystem Befugtningssystem

Anvendelsesområder for lugtkontrolprocesser
Husdyrbrug;
Fødevareforarbejdningsanlæg;
Faciliteter til uskadelig bortskaffelse af døde dyr;
Kemiske anlæg;
Spildevandsrensningsanlæg;
Fødevarefabrikker og andre steder genererer ildelugtende gasser.
Affaldsoverførselsstationer;

Bemærk: Denne proces er primært anvendelig til behandling af ildelugtende gasser sammensat af svovlholdige forbindelser (H₂S, SO₂, mercaptaner, sulfider osv.), nitrogenholdige forbindelser (NH₃, trimethylamin, amider osv.), halogener og deres derivater (chloreret gas.$kulbrinte,$halogener, etc.).

Produktbeskrivelse: Forklaring af principper for biologisk deodoriseringsproces og ydeevnekarakteristika

Den kombinerede biologiske skrubbe- og filtreringsdeodoriseringsenhed integrerer tre biologiske teknologier: biologisk skrubning, biologisk dryppende filtrering og biologisk filtrering. Denne nye sammensatte biologiske deodoriseringsanordning blev udviklet ved at syntetisere fordelene ved disse tre biologiske teknikker. Lugtende gasser kommer ind i skrubbezonen via indløbet, hvor de gennemgår en forbehandling med vand eller koncentrerede kemiske skrubbeopløsninger. Denne skrubbezone fuldender absorptionen af ​​vandopløselige kemikalier, fjernelse af støv og befugtning af de lugtende gasser. Ikke-fjernede ildelugtende gasser fortsætter derefter til flertrins-biofilterbedets filtreringszone. Når de passerer gennem filterlaget, overføres forurenende stoffer fra gasfasen til overfladen af biofilmen:
a) Under sprøjtevandspåvirkning kommer ildelugtende gasser i kontakt med og opløses i vandfilmen på det fugtige emballagemateriale (biologiske medier).
b) Ildelugtende komponenter, der kommer ind i biofilmen, nedbrydes i pakningsmaterialet gennem mikrobiel absorption og nedbrydning.
c) Mikroorganismer anvender absorberede ildelugtende komponenter som energikilde til yderligere reproduktion. Disse tre processer foregår samtidigt, hvilket sikrer hele systemet
opfylder emissionsstandarder.

Bestemmelse af procesparametre

1. Udvalg af vandpumper
2. Pakningshøjde: Cirka 0,8–1,2 m
3. Gashastighed
Gasopholdstid i udstyret: 5–25 sekunder (Vores udstyr opnår typisk over 20 sekunders opholdstid for tomt tårn)
Gashastighed styret til 0,2–0,5 m/s. (Tårngashastighed er den lineære hastighed af blandet gas beregnet baseret på det tomme tårns tværsnitsareal; maksimalt gasvolumen forekommer ved tårnets base, der typisk bruges til beregning.)
Vores udstyr anvender sfærisk polymer organisk pakning, D=50 mm, (hulrum) = 0,73
Det effektive volumen og højden af biofilteret og biofyldmaterialet skal beregnes ved hjælp af følgende formel:
V = QT / 3600
H = VT / 3600
Hvor:
V = Effektivt volumen af pakkelaget (m³)
Q = Lugtende gasstrøm (m³/h)
T = Tomt tårns opholdstid (r)
H = Højde af pakkelaget (m)
V = Tomt tårn gashastighed (m/s)

Ydeevne Fordele ved biologisk lugtkontrol

● Høj behandlingseffektivitet og fremragende lugtfjernelse
Mikrobiel filtreringsudstyr til lugtkontrol eliminerer effektivt specifikke forurenende stoffer såsom hydrogensulfid, ammoniak og methylmercaptan, hvilket leverer enestående lugtfjernelse med en effektivitet på over 95 %.
Den opfylder de strengeste miljøkrav til lugtkontrol på tværs af forskellige regioner under alle sæson- eller klimaforhold.
● Avanceret og rationel deodoriseringsproces
Den avancerede og rationelle deodoriseringsproces sikrer, at de endelige emissioner er uskadelige for mennesker og dyr. Denne miljøvenlige teknologi forårsager ingen sekundær forurening.
● Mikrobiel aktivitet
Kun en lille mængde næringsstof er nødvendig under den indledende operation. Mikroorganismer opretholder optimal aktivitet ved at absorbere næringsstoffer fra udstødningsgasser.
● Høj stødbelastningstolerance
Systemet justerer automatisk til maksimale udstødningsgaskoncentrationer, hvilket sikrer kontinuerlig mikrobiel drift med stærk stødbelastningstolerance. Dette repræsenterer det mest karakteristiske træk og fordelen ved spray-mikrobiel filtreringsdeodoriseringsudstyr sammenlignet med andre metoder.
● Forlænget levetid for biologiske medier
Specielt behandlede biologiske medier udviser et højt specifikt overfladeareal, letter biofilmdannelse og -løsnelse, modstår korrosion og bionedbrydning, giver fremragende varmeisolering, har høj porøsitet, minimalt trykfald og effektiv gas/vand-fordeling. Levetiden når 8-10 år.
● Enkel betjening, vedligeholdelsesfri
Kræver intet dedikeret personale eller rutinemæssig vedligeholdelse. Ekstremt lave driftsomkostninger med bekvem styring. I stand til kontinuerlig 24-timers drift eller intermitterende brug.
Komponenter med minimalt slid sikrer usædvanlig ligetil vedligeholdelse.

Hangzhou Lvran Environmental Protection Group Co., Ltd.

  • 1000+

    Serviceenhedens kunder

  • 2000+

    Nationale ingeniørsager

Hangzhou Lvran Environmental Protection Group Co., Ltd. er en omfattende leverogør af spildgasbehandlingssystemingeniørtjenester og udstyrsproducent, der integrerer F&U, tekniske tjenester, design, produktion, ingeniørinstallation og eftersalgsservice.

We are China Biologisk deodoriseringsboks Suppliers and Wholesale Biologisk deodoriseringsboks Exporter, Company. Gruppen er en national højteknologisk virksomhed, en videnskabs- og teknologivirksomhed i Zhejiang-provinsen, et regionalt R&D-center og en AAA-vurderet kreditenhed. Det har over 30 brugsmodelpatenter, adskillige opfindelsespatenter og softwareophavsrettigheder. Gruppen har langvarige tekniske F&U-samarbejder med indenlandske universiteter og institutioner, herunder "Environmental Innovation R&D Center" etableret med Anhui University of Science and Technology og "Plasma Energy and Environmental New Technology R&D Center" udviklet i fællesskab med Zhejiang Sci-Tech University. Koncernen har etableret sin egen R&D- og produktionsbase for et dybtgående teknisk samarbejde. Koncernen besidder kerne VOC-gasbehandlingsteknologi, har en niveau 2 generel entreprise-kvalifikation for kommunalt byggeri af offentlige arbejder, en sikkerhedsproduktionslicens, en klasse B-special designkvalifikation til miljøforureningskontrol i Zhejiang-provinsen, uklassificerede kvalifikationer for arbejdskraft og specialiserede kontrakter til særlige projekter. Gruppen er certificeret til ISO9001 for international kvalitet, ISO14001 for miljøledelse og ISO45001 for arbejdsmiljø og sikkerhed.

ÆRES & CERTIFIKAT

Følgende hædersbevisninger repræsenterer vores glans. Vi vinder kunder med produkter af høj kvalitet og vinder stor ros fra markedet og alle samfundslag med god service.

  • En grundenhed og reaktor af pladetype med højt elektrisk felt til at forhindre lækage langs overfladen
  • En reaktionsanordning til syntese af methanol ved anvendelse af kuldioxid og vand og en fremgangsmåde til syntese af methanol ved anvendelse af kuldioxid og vand
  • Selvrensende elektrostatisk udskiller
  • En korrosionsbestandig højtryksventilator med vindretningsjusteringsfunktion
  • En justerbar selvrensende blæser med høj kapacitet
  • Kombineret katalytisk forgasning kontrolsystem til forbehandling af udstødningsgas
  • Damprensning kontinuerligt elektrostatisk felt udstødningsgasrensning og behandlingssystem
  • Lav temperatur plasma UV fotolyse udstødningsgas rensning udstyr system
  • Varemærkeregistreringsbevis
Senest nyheder og begivenheder
Del med dig
Se flere nyheder